Consiglio impianto segnapasso led

Il forum per risolvere tutti i problemi dell'impianto elettrico e non solo

Moderatori: dalmos, isex

NOFX
Messaggi: 26
Iscritto il: ven 21 ott 2011 4:14 pm

Re: Consiglio impianto segnapasso led

Messaggio da NOFX »

Cavolo... Ecco perché ne ho bruciati già 2 : Sad :
Dalla mia ignoranza in materia credevo che fosse più lineare sto collegamento non sospettavo tutti sti inghippi!
Grazie mille davvero ora decido se ricompro l'alimentatore o i faretti.
NOFX
Messaggi: 26
Iscritto il: ven 21 ott 2011 4:14 pm

Re: Consiglio impianto segnapasso led

Messaggio da NOFX »

Ecco l'alimentatore che mi ha consigliato un amico elettricista... : Sad : e che ho già acquistato
Allegati
A.jpg
A.jpg (47.91 KiB) Visto 4634 volte
NOFX
Messaggi: 26
Iscritto il: ven 21 ott 2011 4:14 pm

Re: Consiglio impianto segnapasso led

Messaggio da NOFX »

mi sa che mi conviene comprare l'alimentatore che mi consigli tu cabestano... con 15 altri euro me ne esco... e quello che ho già lo userò in altra occasione.

lo cerco su amazxx altrimenti lo prendo da ebax, ma il sensore come lo dovrò collegare?
Allegati
1.jpg
1.jpg (17.58 KiB) Visto 4632 volte
Avatar utente
cabestano
Messaggi: 1246
Iscritto il: dom 23 dic 2012 8:38 am
Località: piemonte
Contatta:

Re: Consiglio impianto segnapasso led

Messaggio da cabestano »

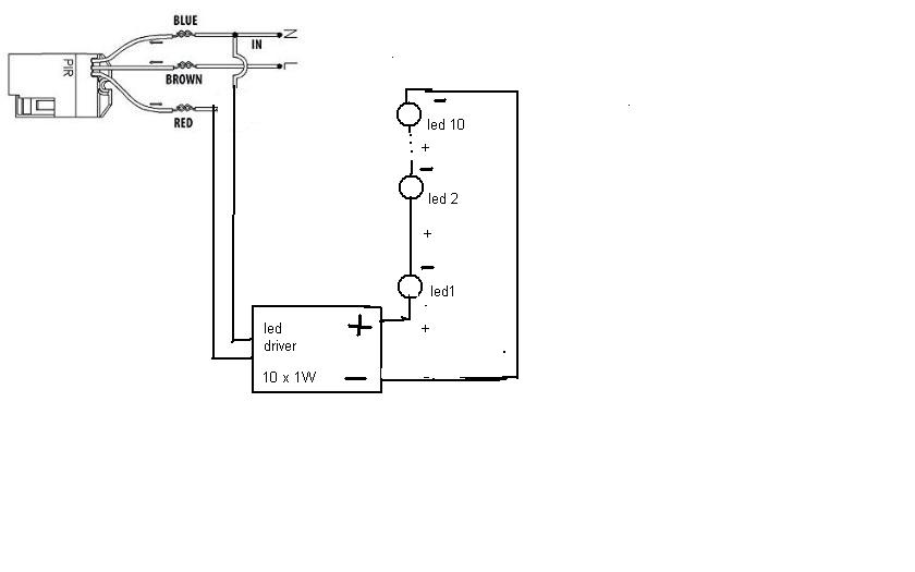
Non avere fretta, decidi cosa devi mettere, poi in base a quello che installerai, vediamo che pir usare e come collegarlo.
Se userai il led driver da 10 x 1w potrai collegare il pir direttamente.
driver 9-12 led
Se metti il 12V 5A dovrai usare un rele lasciando l' alimentatore sempre in tensione, perchè all' accensione potrebbero verificarsi dei guai.
Questo è lo schema con il led driver 10 x 1W:
Allegati
Immagine segnapasso.JPG
Immagine segnapasso.JPG (19.68 KiB) Visto 4630 volte
Ultima modifica di cabestano il mar 27 ott 2015 4:10 pm, modificato 1 volta in totale.
Ogni persona che incontri sta combattendo una battaglia di cui non sai nulla. Sii gentile. Sempre.
https://it.wikipedia.org/wiki/Effetto_Dunning-Kruger
NOFX
Messaggi: 26
Iscritto il: ven 21 ott 2011 4:14 pm

Re: Consiglio impianto segnapasso led

Messaggio da NOFX »

grazie mille davvero sei stato gentilissimo, dammi pure i dati per il bonifico : Chessygrin :
ora provvedo ad acquistare l'ali che mi hai linkato e il corrugato .
cmq ieri sera ho fatto una prova per vedere come funziona il sensore provandolo sul posto con una lampada, sembra un po' lento nella lettura però tutto sommato posizionato adeguatamente funziona sia all'ingresso della scala sia alla discesa quindi ne basterà solo uno.
per ora grazie ancora
Avatar utente
cabestano
Messaggi: 1246
Iscritto il: dom 23 dic 2012 8:38 am
Località: piemonte
Contatta:

Re: Consiglio impianto segnapasso led

Messaggio da cabestano »

: Thumbup :
Credo che tu lo abbia capito, ma i 10 led che hai vanno collegati in serie fra loro, quindi il piu dall' alimentatore al più del primo led, il meno del pimo con il più del successivo e cosi via fino al decimo led.
L'alimentatore a 12V 5A va benissimo per le strisce led, dove la corrente è regolata da resistenze inserite nella striscia stessa.
Ogni persona che incontri sta combattendo una battaglia di cui non sai nulla. Sii gentile. Sempre.
https://it.wikipedia.org/wiki/Effetto_Dunning-Kruger
Avatar utente
mariobrossh
Moderator Maximo
Messaggi: 17223
Iscritto il: lun 17 ago 2009 9:11 am
Località: Cosenza

Re: Consiglio impianto segnapasso led

Messaggio da mariobrossh »

Beppe ti ho modificato il post per renderlo più leggibile però è ora che impari a mettere i link
come ho fatto io ................. :lol: :lol:

non è difficile basta che riapri il tuo post e scopri come si fa oppure segui questa guida ;)
Condividere un'idea è sempre una buona idea :)
Avatar utente
cabestano
Messaggi: 1246
Iscritto il: dom 23 dic 2012 8:38 am
Località: piemonte
Contatta:

Re: Consiglio impianto segnapasso led

Messaggio da cabestano »

Sì, mariobross, hai ragione, ma in altri forum è più semplice ( apposito simbolo ) e per pigrizia non ho mai cercato l' alternativa... :cry: :cry:
Chiedo venia....
Ogni persona che incontri sta combattendo una battaglia di cui non sai nulla. Sii gentile. Sempre.
https://it.wikipedia.org/wiki/Effetto_Dunning-Kruger
NOFX
Messaggi: 26
Iscritto il: ven 21 ott 2011 4:14 pm

Re: Consiglio impianto segnapasso led

Messaggio da NOFX »

SI grazie ho capito. il dubbio che mi rimane è come fare a capire perchè su ogni singolo alimentatore per faretto led da 1w c'è scritto:
model : 1-3 X 1w , input: 85-265VAC 5060Hz , Output: 280-300 mA 2-12V

in quello che mi hai indicato:
Alimentatore LED 9-12 x 1W Driver a corrente costante 24-45V 85-265V 300mA

allora il mio ragionamento è questo: 9/12 sono la somma dei faretti da collegare, i 300mA è l'output e ci siamo ma quel 2-12v non capisco perchè diventa 24-45V, ed infine quell'input 85-265VAC 5060Hz significa a corrente costante?
giusto per capire magari per un'altra volta!!
Avatar utente
cabestano
Messaggi: 1246
Iscritto il: dom 23 dic 2012 8:38 am
Località: piemonte
Contatta:

Re: Consiglio impianto segnapasso led

Messaggio da cabestano »

Andiamo per ordine:
85-265Vac 50-60 Hz è la tensione di alimentazione, che va da 85 a 265V rendendo il driver adatto a tutte le tensioni del mercato mondiale, per esempio 110V 60 Hz del mercato nord americano e 230V 50 Hz del mercato europeo.
Questi alimentatori sono adatti a led nudi e crudi, senza l' elettronica che correda le lampadine a led. I led d 1w genericamente richiedono una tensione di 3-3,6 V e 280-350 mA .
Evitando una trattazione troppo approfondita, diciamo che è preferibile collegare i led in serie, aumentando così la tensione di funzionamento ma con corrente costante. infatti se fai 3 led da 3,5V otterrai 10,5V che rientra nei valori del tuo drive.
Così 10 led da 3,5V x 10 = 35V che rientra nei valori del secondo driver. Insomma i driver sono fatti in modo di adeguare approssimativamente la tensione a seconda del numero di led collegati (1-3 e 9-12) mantenendo la corrente costante ( 280- 300 mA).
Ogni persona che incontri sta combattendo una battaglia di cui non sai nulla. Sii gentile. Sempre.
https://it.wikipedia.org/wiki/Effetto_Dunning-Kruger
NOFX
Messaggi: 26
Iscritto il: ven 21 ott 2011 4:14 pm

Re: Consiglio impianto segnapasso led

Messaggio da NOFX »

sei stato gentilissimo!!! tutto chiaro. anche il fatto che molti degli elettricisti che si trovano in giro, o meglio individui che si spacciano tali, sono deleteri per tutta la categoria. in parole povere ho chiesto consiglio per questo piccolo schemino a ben 4 amici che fanno gli elettricisti uno dei quali come mestiere principale ebbene nessuno mi ha saputo dare spiegazioni, nessuno mi ha fatto le giuste domande ovvero che tipo di led che tipo di trasformatore etc mi fa un po' paura a questo punto pensare che certa gente entra nelle case a mettere mani ai cavi elettrici ignorando forse i rischi che fa correre alla gente.
Comunque grazie mille ancora, ora provo come mi hai suggerito l'impianto (quando mi arrivano i componenti) per qualche giorno e poi lo metto sul posto.
l'ultima domanda in merito al tuo consiglio precedente: "io metterei un 2,5 mm dall'alimentatore al primo faretto e poi magari un 1,5 mm2 da un faretto all'altro, se rimaniamo nell'ambito dei 10-15 metri. Comunque io monterei il tutto e prima di fissare e chiudere proverei l' impianto per un pò di tempo."
vale ancora in questo caso?
Avatar utente
cabestano
Messaggi: 1246
Iscritto il: dom 23 dic 2012 8:38 am
Località: piemonte
Contatta:

Re: Consiglio impianto segnapasso led

Messaggio da cabestano »

Sì, la sezione puoi usare 1,5 per tutto se non hai spazio, ma la prova del circuito prima di installalo non puoi evitartela....
40 anni di esperienza come impiantista industriale serviranno pure a qualche cosa,no...???
Ogni persona che incontri sta combattendo una battaglia di cui non sai nulla. Sii gentile. Sempre.
https://it.wikipedia.org/wiki/Effetto_Dunning-Kruger
NOFX
Messaggi: 26
Iscritto il: ven 21 ott 2011 4:14 pm

Re: Consiglio impianto segnapasso led

Messaggio da NOFX »

Complimenti vivissimi per la carriera lavorativa : Smile : 40 anni di lavoro non sono mica bruscolini...
dalla facilità con cui scrivi e usi il pc non avrei immaginato .
e grazie ancora
Rispondi